CZ9500 测振仪
● 结构简单,操作方便。一体化设计,将加速度传感器和仪表装在一个壳体内,使用时只需将仪表探头对准被测体,按下测量键即可进行测量。
● 仪表采用一节9V叠层电池供电,具有低电压检测和指示功能,当电池电压下降到影响测量精度值,液晶显示器有电池符号出现,提醒用户更换电池。
● 具有自动关机功能,使得电池具有更长的使用寿命。
● 仪表具有锁存功能,松开测量键后可将数据锁存,便于使用、读数。
● 仪表主要从能量的角度反应被测物体振动的大小,可以测量振动速度的均方根值,位移的峰-峰值以及加速度的半峰值,从而满足了各种测振需要。

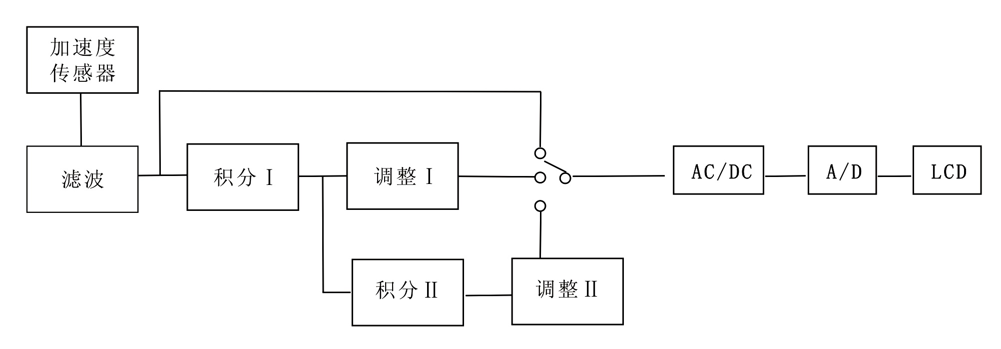
加速度传感器信号首先经滤波放大得到加速度信号,然后经一级积分得到速度信号,此信号再经一级积分便得到位移信号,这三种信号经测量选择开关选择出一种信号,进行交直流转换和A/D转换,最后送三位半液晶屏显示。
● 信号输入:加速度传感器
● 振幅测量范围:
振动位移(P-P):0.000~1999μm
振动速度(RMS):0.1~199.9mm/s
振动加速度(O-P) :0.1~199.9m/s2
● 幅值测量误差:
1)频响范围与幅值误差:
振动位移(P-P): 10~500Hz,≤±5%
振动速度(RMS):10~500Hz,≤±5%
振动加速度(O-P):10~1000Hz,≤±10%
2)幅值线性误差:
振动位移(P-P):0~20μm,≤±10%;>20μm,≤±5%
振动速度(RMS):0~2.0mm/s, ≤±10%;>2.0mm/s,≤±5%
振动加速度(O-P):0~2.0m/s2, ≤±10%;>2.0m/s2,≤±5%
● 频响:加速度:5Hz~2000Hz
速度:5Hz~1000Hz
位移:5Hz~500Hz
● 供电电源:9V叠层电池,当电池电压<5.5V时,有低压提示符。2分钟自动关机。
● 数据保持时间:当松开测量键后,测量的数据能保持一分钟。
● 示值波动:示值指示波动不大于一个分辨率。
● 使用环境:环境温度:0~40℃
相对湿度:≤80%
大气压力:75~106Kpa
● 尺寸:185(H)×68(W)×30(D)mm
● 重量:约330g(含电池)
● 精度:±5%
● 显示方式:3位半数字液晶显示
使用说明
● 电池安装
打开仪表背面电池盒盖,将6F22型9V叠层电池装入电池盒,注意电池正负极性,然后盖上盖子。
● 检查电源
按下测量键,观察显示器,如果显示器左端有更换电池标志出现,则表明电池电压偏低,需要换新电池。若无标志显示,则表明电压正常,可以进行测量。(按键松开一分钟后将自动关机)
● 选择测量方式
拨动测振仪的测量选择开关,可选择测量加速度、速度或位移,并由显示器右边的箭头指向所选择的测量单位,如图示:

● 测量
测量时手握测振仪,将探针垂直地压在被测物体上大拇指压住测量键,仪表即刻进入测量状态;松开按键,此时的测量值被保持;再按测量键,可继续进行测量。松开键后数据被保持一分钟,同时仪表将自动关机。
● 保养
1)仪表不宜在强磁场、腐蚀性气体和强烈冲击的环境中使用。
2)仪表及传感器为全封闭结构,不可随意拆卸,不可随意调整内部电位器。
3)当显示器有电池更换标记时,要及时更换电池。
4)仪表长期不用,请将电池取出,以免仪表受蚀。
● 常见故障排除


